nic_otava Posted December 29, 2006 Share Posted December 29, 2006 Salutare! O intrebare simpla (sper sa nu fie foarte naiva), merge adaptat un turometru de Oltcit pe Tico? Am gasit asa ceva foarte ieftin si ar fi interesant. Evident ramane problema carcasei/iluminarii, dar si asta poate fi rezolvata (cu putina indemanare!). Spor Link to comment
Abram Burel Posted December 29, 2006 Share Posted December 29, 2006 Ar trebui sa se poata, chiar daca s-ar reface toata electronica din el! (ultima parte e mai mult... gluma, dar nu mai stiu ce avea in el turometrul de Oltcit, daca am stiut vreodata) In mod normal ar trebui sa se poata ajusta o componenta (rezistor) si cu asta basta. Dar nu bag mana in foc! Link to comment
nic_otava Posted December 29, 2006 Share Posted December 29, 2006 @AbramBurel: So, concluzia este ca daca iti aduc unul poti face o incercare (evident contracost si pe raspunderea mea daca se strica!)? Am 2 optiuni: unul romanesc la pretul de 17,5 ron si unul frantuzesc la 19,5 roni (le iau din magazin, cu factura, tot ce trebuie). Care consideri ca este mai potrivit? Multumesc anticipat, Spor! Link to comment
Abram Burel Posted December 29, 2006 Share Posted December 29, 2006 Da; romanesc! Detalii pe PM. Link to comment
SMS Posted January 4, 2007 Share Posted January 4, 2007 (edited) Salut, Astazi am reusit in sfarsit sa-mi montez si eu turometru versiunea lui Zerro. [...] In afara de rpm, temp si volti mai afisaza ceva? pe unde l-ai conectat? Ma interesa ce valori poti sa scoti din calculatorul masinii si de unde, in format digital (temp si volti, de ex). Edited January 4, 2007 by SMS Link to comment
sherbandel Posted January 4, 2007 Share Posted January 4, 2007 @SMS Pune o poza pls. Is tare curios cum arata.Eu ma gandeam ca ar sta frumos in plafon...daca este loc. ) Link to comment
tolin Posted January 4, 2007 Share Posted January 4, 2007 @SMS & Sherbandel > Cand aveti de gand sa cititi topicul pentru a nu mai posta pe langa ? Link to comment
vgergely Posted January 4, 2007 Share Posted January 4, 2007 @SMS Maestrul Tolin are dreptate, citeste topicul de la inceput. Cateva impresii dupa o luna de functionare: Turatiile afisate se incadreaza in cele discutate pe forum si anume: in treapta 3 la 40 km\h, 2500 in treapta 4 la 60 km\h, 2600 in treapta 2 la 30 km\h, 2800 Am observat ca turatia de relanti (cu motorul cald) este mai neuniforma pt benzinele 98 Rompetrol si OMV 100 , adica "joaca" in jurul valorilor de 957 si 985. Pentru benzinele normale de 95 " jocul " e mai redus si se incadreaza intre 950 si 960. Pentru cei care prefera instrumentele analogice sau cu ac, le pot spune ca totul tine de gust si de obisnuinta. Acolo unde am montat eu turometrul se pot citi cu usurinta si viteza si turatia. Link to comment
tolin Posted January 4, 2007 Share Posted January 4, 2007 ... Am observat ca turatia de relanti (cu motorul cald) este mai neuniforma pt benzinele 98 Rompetrol si OMV 100 , adica "joaca" in jurul valorilor de 957 si 985. Pentru benzinele normale de 95 " jocul " e mai redus si se incadreaza intre 950 si 960... Observatia asta este valoroasa, merita s-o postezi si pe un topic despre benzina. Link to comment
Zmeul cel rau Posted January 4, 2007 Share Posted January 4, 2007 Ai dat si reset cand ai schimbat benzinele? Link to comment
SMS Posted January 4, 2007 Share Posted January 4, 2007 (edited) @SMS Pune o poza pls. Is tare curios cum arata.Eu ma gandeam ca ar sta frumos in plafon...daca este loc. ) Vezi pagina 18, sau direct aici http://www.gmclub.ro/forum/index.php?s=&am...st&p=221373 - erau deja. @vgergely: "@SMS Maestrul Tolin are dreptate, citeste topicul de la inceput." Maestru? Revenind: mai bine incarc de 18 ori pagina (pt a scoate afisarile reclamelor, decat sa pierd 180 minute sa citesc toate chestiile alea si defapt mie sa-mi trebuiasca 4-5 cuvinte!!! Poate la urmatorul concediu... Voua va e mai usor sa faceti scandal, decat sa scrieti alea 4-5 cuv care ma interesau pe mine. Edited January 4, 2007 by SMS Link to comment
vgergely Posted January 4, 2007 Share Posted January 4, 2007 Ai dat si reset cand ai schimbat benzinele? fftopic: Ce-i drept, nu am dat reset ECM si idle learn daca la asta te referi. In schimb pot spune ca eu alimentez la fel de des si cu benzine bune si cu benzine normale. E totusi o diferenta. Link to comment
tolin Posted January 4, 2007 Share Posted January 4, 2007 OFFTOPIC: Revenind: mai bine incarc de 18 ori pagina (pt a scoate afisarile reclamelor, decat sa pierd 180 minute sa citesc toate chestiile alea si defapt mie sa-mi trebuiasca 4-5 cuvinte!!! Poate la urmatorul concediu... Voua va e mai usor sa faceti scandal, decat sa scrieti alea 4-5 cuv care ma interesau pe mine. Reclamele si pop-up-urile iti apartin, nu sunt de la forum, dovada ca pe alte site-uri "rasfoiesti" cu atentie. Ce vrei tu de la acest forum se cheama consiliere gratuita in regim de urgenta. Sorry, aici nu este Radio Erevan. Orice postare a ta cuprinde 1-2-3 intrebari si atat. Nu, gresesc, mai e ceva: n-ai loc de moderatorii care "fac scandal". Se spune ca: "ce semeni, aia culegi". Link to comment
vgergely Posted January 4, 2007 Share Posted January 4, 2007 @SMS Revenind: mai bine incarc de 18 ori pagina (pt a scoate afisarile reclamelor, decat sa pierd 180 minute sa citesc toate chestiile alea si defapt mie sa-mi trebuiasca 4-5 cuvinte!!! Poate la urmatorul concediu... Voua va e mai usor sa faceti scandal, decat sa scrieti alea 4-5 cuv care ma interesau pe mine. Eu am vrut sa spun ca daca toata lumea vrea sa repetam 4-5 cuvinte pe acelasi topic o sa ajungem sa pierdem o gramada de minute ca sa parcurgem topicu'. Foloseste mesageria si te ajut cu toate informatiile care te intereseaza. La fel am facut si eu. Link to comment
SMS Posted January 5, 2007 Share Posted January 5, 2007 OFFTOPIC:Orice postare a ta cuprinde 1-2-3 intrebari si atat. ??? Atunci se pare ca nu ai citit tot ce am scris. Un exemplu e chiar pe topicul asta, undeva mai in urma. Link to comment
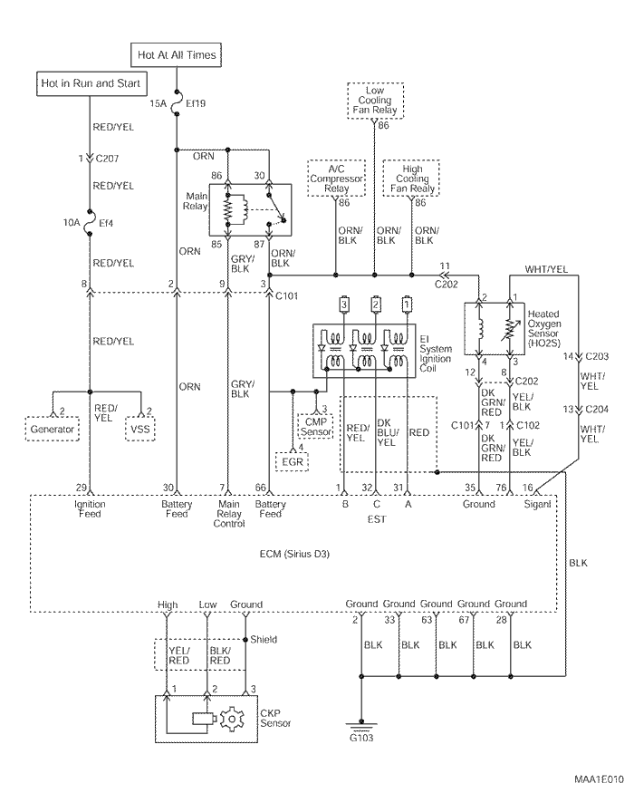
bibi Posted January 9, 2007 Share Posted January 9, 2007 Aceasta este schema electrică a aprinderii pentru Matiz Euro III Link to comment
Ciprian_newbie Posted January 27, 2007 Share Posted January 27, 2007 (edited) Salutare domnilor, in sfarsit mi-am facut timp sa imi montez un turometru conceptie proprie pe Ticozaur, l-am facut din diverse resturi gasite prin cutiile mele cu maimutze,un PIC16f84 si un LCD cu 2x16 caractere in rest nimicuri, mai tre sa ii fac o carcasa eleganta si e gata. O singura problema ar mai fi, vreau sa il fac mai precis si mai rapid in masurarea turatiei, pt ca acum masor timp de 500ms cu si calculez turatia cu o formula care care mi se pare cam inprecisa. Are cineva o idee cum pot sa imi imbunatatesc indicatia?(turatia din imagine este masurata la rece cu socul in functiune in rest cand iese socul imi sta pe la 1200 ture/min). Ma gandesc sa il fac sa imi citeasca un traductor de vacuum si sa masor si consumul dar asta dupa ce schimb F84 cu un F628... mai tre sa ma incarc cu putina motivatie si mai fac si efortul asta, cred eu ca merita. Edited January 27, 2007 by Ciprian_newbie Link to comment
Abram Burel Posted January 27, 2007 Share Posted January 27, 2007 Bravo! Al doilea turometru digital realizat de membrii forumului. Pentru turatie, eu as masura... perioada. P evremea cand turometrul se facea cu circuite integrate logice, nu prea aveai alta sansa decat sa masori frecventa (turatia). Dar acum... Daca totusi vrei sa masori frecventa, atunci trebuie sa faci o "fereastra glisanta" de mai multe (n) perioade de afisare si la fiecare ciclu faci media. Daca tot vrei sa treci la altceva, uita-te si la 16F630/676. Mai ieftin de-atat nu se poate Motivatie? Haide, la treaba! Link to comment
roberth Posted January 30, 2007 Share Posted January 30, 2007 Pana la urma exista vreo oferta de turometru digital ( productie de serie ) pentru Maty ? Link to comment
Gizmo Posted February 7, 2007 Share Posted February 7, 2007 (edited) Salut, Dragii mei colegi va aduc o veste buna: se poate monta turometru pe matiz euro3 fara nici un fel de adaptare!!! Am discutat saptamana aceasta cu un electrician auto si...se pare ca a venit mos Craciun mai devreme. Precizez ca (asta ca sa eliminam eventualele intrebari) cel cu care am discutat este electrician la Daewoo iar discutia a avut ca subiect turometrul digital de la Adelaida. Deocamdata astazi trebuie sa ajung la el sa imi arate si cum anume se monteaza acest turometru. Sper sa reusesc cat mai curand (nu prea dispun de mult timp liber ) sa va ofer informatii cat mai precise si eventual poze de la montare. Numai bine Edited February 7, 2007 by Gizmo Link to comment
adostar Posted February 7, 2007 Share Posted February 7, 2007 Pai ce bine ar fi , am turometrul de la ticozaur - pilot in cutie la pastrare. Link to comment
jake Posted February 9, 2007 Share Posted February 9, 2007 Pina la urma, nu a aflat nimeni care este pinul din ECM unde avem semnalul de turatie ? Ca de existat un asemenea pin exista cu siguranta, daca ne gindim numai la faptul ca Siemens Sirius ( bine, un model " putin diferit ", pentru 4 cil . ) se foloseste si la Logane, si turometrul se leaga direct in el . Sa gasesti acest pin nu ar fi mare lucru, dar tinind cont de pozitia foarte greu accesibila in care e montat, sa pui osciloscopul pe el acolo e cam greu, si alta metoda decit cu un osciloscop eu nu stiu. Eu tocmai am terminat un turometru pe 3 digiti ( LED + PIC ) dar conexiunea cu acel sumator pe bobine - corecta de altfel, dar sa intind fire prin motor ca sa culeg un semnal plin de spike-uri - nu ma incinta deloc, mai ales ca ECM e imediat acolo, trebuie doar un fir tras, semnal curat digital etc. Link to comment
blumurgg Posted February 11, 2007 Share Posted February 11, 2007 Am sa pun acum o intrebare de al carui ridicol sunt constent insa va rog va ganditi la ideea mea.. Beculetul s-a aprins in targ la vitan cand ma uitam la sculele audio de casa Nu se poate adapta un vumetru ...analog sau display-ul digital al unei scule audio pentru un turometru? Va rog sa tineti cont ca aici ma refer strict la ce se vede, in sensul ca marimea acestiu indicator ar fi ok pentru ca sa i se faca loc undeva la bord. Nu pun in discutie ce este in spate, partea electronica a turometrulului. In alta ordine de idei am gasit pe net asa ceva; daca a mai pus cineva aceste poze iar eu repet imi fac mea culpa. Nu va suparati cu mine pentru acest post. rog moderatorii sa fie ingaduitori Link to comment
jake Posted February 11, 2007 Share Posted February 11, 2007 Se poate ce spui tu, cea mai interesanta varianta ar fi un bar-graf, gradat corespunzator, de ex. din 500in 500 rpm ( nici cel cu ceas analog nu iti ofera o precizie mult mai mare ), cu LED-urile din capat galben si ultimile 2 rosii , si ar fi destul de ergonomic. In alta ordine de idei, ceasurile astea de bord cu ac pe scara rotunda sint cele mai ergonomice dpdv al urmaririi cu vederea periferica. Gindeste-te ca urmeaza sa intri intr-un viraj, trebuie sa schimbi viteza, sa urmaresti trasa ideala a masinii si numai de urmarit un turometru digital nu mai ai chef. La un turometru " cu cifre ", digital deci, sa citesti turatia trebuie sa te uiti fix la el . Un bar-graf sau unul analogic cu ac rotativ il vezi in cimpul vederii periferice. Ideala este solutia de la masinile de F1, unde turatia este afisata pe un bar-graf cu LED-uri dispuse pe un arc de cerc. Dar e mai frumos unul digital, si oricum noi sintem soferi normali, avem timp sa mai aruncam cite o privire si la turometru digital in timp ce conducem. Link to comment
ga^dele Posted February 11, 2007 Share Posted February 11, 2007 @jake...si care sunt pinii respectivi...ma intereseaza si pe mine acest lucuru...daca nu..plan A bagam "dopul" Link to comment
Recommended Posts
Create an account or sign in to comment
You need to be a member in order to leave a comment
Create an account
Sign up for a new account in our community. It's easy!
Register a new accountSign in
Already have an account? Sign in here.
Sign In Now